主营业务

公路桥梁工程

城市桥梁(高架)渗漏水问题综合整治方法研究
引言:桥梁是我国交通基础设施中的重要组成部分,桥梁结构渗漏水问题是目前出现较多的常见病害,虽然不会直接影响交通运输及桥梁的正常使用,但对桥梁耐久性和外观有很大影响从而缩短桥梁使用寿命,因耐久性不足而过早进行大修或更换,不仅耗资巨大给国家构成沉重的经济负担,同时桥梁(高架)渗漏水也对车辆及行人通行带来不便。本次课题研究目的是针对不同原因导致的桥梁渗漏水寻找针对性的维修方案。
一、渗漏水原因分析:

1、伸缩缝漏水

伸缩缝是桥梁结构的重要组成部分,是为了满足桥梁由于温度变化,混凝土收缩、徐变以及车辆制动力等作用在梁端引起的纵向位移及转动而设置的,目前城市桥梁使用的伸缩缝主要有异型钢橡胶伸缩缝、梳齿型伸缩缝及模数式伸缩缝等,这些形式的伸缩缝由于止水橡胶条老化开裂或混凝土保护带开裂出现渗漏水现象,由伸缩缝处渗漏下的水流

 

2、桥面铺装渗水

该病害主要分布于装配式混凝土桥梁,装配式桥梁上部一般采用空心板梁结构,实际上,空心板梁之间的横向连接是依靠桥面混凝土铺装层和铰缝混凝土及连接钢筋的共同作用来实现的,空心板梁在主要承受纵向弯矩的同时,还要承受一定的横向弯矩。由于铰缝本身的横向连接较弱,这一横向弯矩主要由铰缝顶面的混凝土铺装层来承担。由于部分桥梁混凝土铺装层厚度较薄,配筋较少,从而在横向弯矩作用下桥面铺装出现纵向裂缝,导致板梁铰缝开裂,加上早期铰缝多为小铰缝,铰缝砼浇筑质量不好导致水分沿铰缝裂缝渗入,从而导致板梁底面勾缝处出现渗漏水现象。

多跨简支板梁结构在桥墩板梁端部中缝处,由于部分桥梁混凝土铺装层厚度较薄,配筋较少,从而在墩顶负弯矩作用下桥面铺装出现横向裂缝,水分沿裂缝渗入板端中缝流向桥墩盖梁,侵蚀盖梁及支座。

 

 

3、人行道板渗漏水

城市桥梁一般承担市政管线的跨河通道作用,而市政管线一般为了检修方便布置于桥梁人行道处,相应桥梁人行道采用预制盖板结构,盖板结构为了保证质量较轻检修方便,尺寸规格较小,拼接缝较多,然而部分80、90年代建造的桥梁,人行道混凝土铺装厚度较薄或未设置混凝土铺装,桥面雨水沿人行道面砖接缝渗入通过人行道板接缝流入管线通道内,从桥梁侧面沿人行道板搁置底面接缝流出。

 

4、砼防撞护栏变形缝渗漏水

城市桥梁砼防撞护栏一般间隔5~6m设置一道变形缝,变形缝内设置柔性填充物止水,待填充物老化开裂后,止水效果丧失,桥面雨水沿变形缝渗入,从桥梁侧面流下。

 

 

 

 

5、桥梁排水不畅导致的漏水

桥梁泄水管堵塞或损坏,由泄水管接头或破损处漏水。

 

 

二、处治措施

针对不同原因导致的桥梁渗漏水病害,主要有以下处治措施。

1、伸缩缝漏水处治措施

1)严格控制伸缩缝施工质量,保证安装应固定牢固,各类型伸缩缝都必须将其可靠地锚固在梁体或桥台中。

2)控制伸缩缝保护带混凝土的浇注质量,必须按设计要求使用高性能混凝土,混凝土浇注应密实、平整、无蜂窝,并一次浇注,保证整体性。

3)橡胶止水条的选择和安装严格控制,橡胶的物理机械性能必须满足相关规范的要求,绝不允许使用再生橡胶或粉碎的硫化橡胶。橡胶条必须在伸缩缝保护带混凝土达到设计强度50%以后方可安装。安装前应将缝槽内的杂物清理干净,安装应平整,长度适当,并注意气温对安装的影响,可以在每日气温较低时安装。

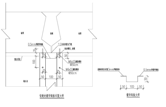
4)对现状渗漏水伸缩缝,应及时更换橡胶止水条,鉴于梳齿形伸缩缝因构造的特殊性,橡胶止水条不易更换,可在梁体结构底部采用设置引水槽方式将渗漏水引入桥梁泄水管,即在伸缩缝渗漏范围桥台侧面顶部通长设置半开口PVC引水管,将端缝渗漏水引出排入两侧地面排水设施。

 

2、桥面铺装渗水处治

1)在条件允许的情况下,凿除现状开裂桥面铺装,重做桥面混凝土铺装层,混凝土铺装内设置焊接钢筋网,并在梁体顶面重设防水层,当采用沥青混凝土铺装面层时,防水层应采用防水卷材或防水涂料等柔性防水材料;当采用水泥混凝土铺装面层时,宜采用水泥基渗透结晶型等刚性防水,严禁采用防水卷材。防水卷材及防水涂料的材料性能应符合现行行业标准《道桥用改性沥青防水卷材》JC/T 974及《道桥用防水涂料》(JC/T 975)的要求。防水卷材和防水涂料的适用范围应符合下表要求。

 

结合宁波多年工程经验,建议使用道桥用聚氨酯PU防水层。

2)对于多跨简支梁桥墩顶中缝渗漏水,在桥面铺装改造时建议埋入植入式桥面连续装置,该装置自身钢筋和桥面铺装钢筋网焊接形成整体空间结构,能够承受由活荷载引起的梁板端部转角变形产生的应力,装置的高弹性气垫效应减小了连续部位的弯矩峰值,减少了铺装层的裂缝产生,即使桥面连续混凝土产生裂缝,当雨水由桥面沥青层渗入到裂缝部位后,由于该装置顶部材料的透水作用,雨水透过渗水膜经排水管快速排出,不会渗落到桥墩盖梁,保证了盖梁干燥的外界环境。

  

植入式桥面连续装置安装工艺图

3)对于简支梁桥铰缝渗漏水病害严重区域,如渗水铰缝密集,且漏水严重处,一般采用在梁底铰缝注胶(环氧树脂灌封胶)方式修复,恢复其强度。由于灌封胶施工单价高、作业时间长、车辆振动带来二次漏水等缺陷我所去年年底采用飞玛度压缩密封系统对甬江大桥一条渗水铰缝进行维修,经过将近半年观察止水效果较好。

铰缝灌胶主要技术指标

铰缝灌胶主要技术指标

项目

技术指标

外观

A组份

粘稠液体

B组份

粘稠液体

初始粘度,MPa.s               <

500

密度,g/cm³                   >

1.1

固含量,%                     ≥

99

适用期(25℃),min            ≥

45

抗压强度,Mpa                 ≥

80

抗拉强度,Mpa                 ≥

30

抗弯强度,Mpa                 ≥

50

钢-钢粘接剪切强度,Mpa        ≥

18

与混凝土正拉粘接强度         ≥

2.5,且C40混凝土破坏

 

 

灌缝胶主要施工工序:





飞玛度性能介绍:飞玛度(FERMADUR)橡胶密封体(以下简称飞玛度)由封闭细胞腔结构、外表光滑、圆形截面的弹性体构成。在显微镜下各个方向的细胞数几乎完全相同。飞玛度被贯入绞缝中时与缝隙侧壁挤压变形产生强大永久的气压回复力,从而起到密封作用。

飞玛度主要用于修整结构缝隙。压缩密封的缝隙要求:“缝隙结构两边隔离,无钢筋牵连,抗剪销钢筋除外,钢筋(端头)保护层厚度不低于1.5cm。缝内表必须平行,飞玛度橡胶密封体,缝隙宽度在17-20mm之间,对飞玛度具有最佳的压缩(不会因为过小的压缩,不能抵抗水压;也不会因为过度挤压,难以贯入,贯入时拉伸或过度扭曲,都不利于压缩密封适应变形的需要。冬夏循环,最好缝隙变化不超过14-25范围内,过小会压破橡胶细胞腔结构,造成永久形变,过宽形变不足回复力抵抗不住水压)修缝深度至少达到100mm范围内滚动保持密封。”实施完成,马上就能带水检漏,在结构不被破坏,实践证明能在沉降、振动及伸缩变形(25%范围内)的情况下长期保持密封。

 

 

 

 

飞玛度压缩密封系统施工工序:

  

1.清缝:清除接缝表面,露出伸缩缝,检查漏水情况,检查缝隙的变形情况。

2.凿缝:对绞缝阳角表面松脆或松裂的混凝土凿除或切除,对影响重新制模的狭窄地带或不规则地带进行凿除。

3.接缝清理:用吹风机吹干净,并用水冲洗,或者采用钢丝刷将基面刷干净,保证接缝的干净和湿润,以保证修补聚合物砂浆和老混凝土基面的结合致密。

4.临时止水:用飞玛度RV快速固化聚合物砂浆对缝隙内漏水量大的部位进行堵漏、引流方便施工。

5.制模:采用20mm厚的挤塑泡沫模板固定在变形缝的一侧或中间。对模板的接头和转角部位进行粘接固定。保证修整后的缝隙宽度在要求的范围,内壁平整,深度符合要求,形成较为均匀的挤压密封。

(绞缝混凝土强度高可以不支模板,清理缝隙,两侧修补平行,直接贯入飞玛度密封体)。

6.修缝:采用飞玛度RV快速固化的聚合物砂浆进行修补,在施工时间内插捣密实,表面压光,前期多进行喷水养护。

7.检修精修。对绞缝进行精细修补,将缝隙修补成不大于2cm宽标准缝隙;缝隙内用赛柏斯浓缩剂半干团填塞2cm。确保缝隙两侧壁光滑,不出现砂眼缺伤等瑕疵。如局部出现小突起可使用锉刀将其磨平。

8.技术工程师确认:将绞缝的缝宽精确修到指定宽度,缝宽修到20mm(17-20mm)。缝侧壁平滑,无棱角,无蜂窝孔洞,保证缝壁与飞玛度的压缩密封。同时保证修缝材料与老混凝土接缝无渗漏。本步骤完成后由现场技术工程师测定确认。确认后才能进行贯入飞玛度,不合格的必须返修。

9.磨边:为保护飞马度密封体在嵌入施工中不被绞缝外侧阳角刮伤,用手动打磨机将绞缝外侧两阳角打磨倒角。

10.飞马度压缩密封件贯入:选取直径30mm飞玛度密封体,将飞玛度密封体人工采用专用尼龙凿和钉锤贯入修补好的绞缝内,距变形缝外侧1-2cm处。需要对接采用专用胶水40秒钟完成对接,达到飞玛度断裂延伸率也不断裂。对接点和非对接点德国专家称没有任何差异,没有任何案例证明在对接处漏水的概率提高。

11.缝内以飞玛度密封棒作为背衬,预先贴上隔离胶纸,打入配套的西卡密封胶进行密封。

12.缝隙表面两侧用飞玛度RE环氧胶泥进行进行1-2mm的安全薄修,环氧胶泥具有和老混凝土基面很高的粘结力,同时具有高于混凝土本身抗压强度和抗拉强度.(下图为甬江大桥施工前后照片)

 

 

 


对于简支梁桥铰缝渗漏水病害少量且轻微处,可通过在梁底铰缝渗漏处通长设置镀锌钢板引水槽,将渗漏水引出排入墩台处地面排水设施。

 

 

3、人行道板渗漏水处治

1)在条件允许的情况下,可通过改造原桥梁人行道铺装层进行处治,即拆除原人行道铺装,重新铺设细石砼铺装层,并在其中设置铺装焊接钢筋网,重做混凝土表面防水层,以防止人行道板接缝处渗水。

2)亦可在桥梁最低点处人行道板侧面开孔,设置排水管接入地面排水系统,同时对人行道板搁置处侧面接缝采用压缩密封系统(如FERMADUR压缩密封系统)进行封闭,压缩密封体由封闭细胞腔结构、外表光滑、圆形截面的弹性体构成,被贯入变形缝中时与缝隙侧壁挤压变形产生强大永久的气压回复力,从而起到密封作用。

4、砼防撞护栏变形缝渗漏水

针对砼防撞护栏变形缝渗漏水情况,可通过在变形缝处采用压缩密封系统进行封闭,替换原开裂老化填充物,从而防止渗漏水。

 

5、桥梁排水不畅导致的漏水

针对由于桥梁排水不畅导致的渗漏水情况,首先应及时疏通桥面泄水孔,清除堵塞杂物,对破损的排水管应及时更换,亦可根据实际桥面积水状况,增设泄水孔,提高桥梁排水效率。

、防治措施

为防止桥梁混凝土结构开裂渗水,加强和提高混凝土自防水功能,可在桥梁维修养护时采用水泥基渗透结晶型防水系统(如XYPEX防水系统),喷涂或涂刷于混凝土表面,利用水泥混凝土本身固有的化学特性及多孔性,以水做载体,借助渗透作用,在混凝土微孔及毛细管中传输、充盈,催化混凝土内的微粒和未完全水化的成份再次发生水化作用,而形成不溶性的枝蔓状结晶并与混凝土结合成为整体从而使任何方向来的水及其它液体被堵塞,达到永久性的防水、防潮和保护钢筋、增强混凝土结构强度的效果。

  

 

四、总结

本研究课题通过对不同原因产生的桥梁渗漏水问题进行了阐述,并形成了针对性的解决方法,同时在维修材料的选择上进行了大胆尝试与创新,基本形成了桥梁渗漏水整体维修体系。


j9国际 网站地图